Texas Instruments LMR16006/LMR16006-Q1 Buck Regulators
Texas Instruments LMR16006/LMR16006Y-Q1 SIMPLE SWITCHER® Buck Regulators are a PWM DC/DC buck (step-down) regulator with a wide input range of 4V to 60V. It is suitable for a wide range of applications, from industrial to automotive, for power conditioning from an unregulated source. The regulator's standby current is 28µA in ECO mode, which is suitable for battery operating systems. An ultra-low 1µA shutdown current can further prolong battery life. Operating frequency is fixed at 0.7MHz (X version) and 2.1MHz (Y version), allowing the use of small external components while still being able to have low output ripple voltage. Soft-start and compensation circuits are implemented internally, which allows the device to be used with minimized external components. The Texas Instruments LMR16006Y-Q1 devices are AEC-Q100 qualified for automotive applications.Features
- Ultra-low 28µA standby current in ECO mode
- Input voltage range 4V to 60V
- 1µA shutdown current
- High Duty Cycle operation supported
- Output current up to 600mA
- 0.7MHz and 2.1MHz switching frequency
- Internal compensation
- High voltage enable input
- Internal soft-start
- Over Current Protection
- Over Temperature Protection
- Small overall solution size (SOT-6L package)
Applications
- Industrial distributed power systems
- Automotive
- Battery-powered equipment
- Portable handheld instruments
- Portable media players
Datasheets
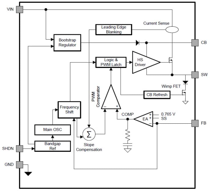
Functional Block Diagram
Publicerad: 2014-11-25
| Uppdaterad: 2024-11-05
